合作客戶/
拜耳公司 |
同濟大學 |
聯合大學 |
美國保潔 |
美國強生 |
瑞士羅氏 |
相關新聞Info
-
> 超細纖維:固體表面能的測量過程與操作步驟
> 黏土塑性和摻合水之間的關系
> 植物油中N-酰基氨基酸表面活性劑的界面活性和聚集行為——摘要、簡介
> 超支化聚合物h-PAMAM水溶液表面張力、動態界面張力及破乳性能測定
> 表面張力儀與界面張力儀的區別
> SRA減縮劑濃度對溶液表面張力、砂漿凝結時間、水泥水化的影響(二)
> 咪唑類離子液體對不同煤塵潤濕性能的影響規律(下)
> PH、結構、電荷與溫度對膠原生物表面活性劑溶液性質的影響機制(二)
> 單萜萜類驅油劑界面張力、配伍性、降黏效果及破乳效果測試與篩選(二)
> 芬蘭Kibron表面張力測試儀跟蹤氯乙烯懸浮聚合中的表面張力變化情況
推薦新聞Info
-
> 3種不同變質煤樣經濕法超細粉碎后煤顆粒表面張力變化(二)
> 3種不同變質煤樣經濕法超細粉碎后煤顆粒表面張力變化(一)
> 全自動表面張力儀在鉛鋅礦懸浮液霧化效率分析中的應用(二)
> 全自動表面張力儀在鉛鋅礦懸浮液霧化效率分析中的應用(一)
> 微通道流動沸騰中表面張力的關鍵作用機制研究(三)
> 微通道流動沸騰中表面張力的關鍵作用機制研究(二)
> 微通道流動沸騰中表面張力的關鍵作用機制研究(一)
> 電場電壓對明膠液滴荷質比、表面張力的影響及預測模型構建(三)
> 電場電壓對明膠液滴荷質比、表面張力的影響及預測模型構建(二)
> 電場電壓對明膠液滴荷質比、表面張力的影響及預測模型構建(一)
射頻等離子分離提純的高成本高,如何解決
來源:蘇州漢霄等離子體科技有限公司 瀏覽 1049 次 發布時間:2024-06-25
分離提純是指將混合物中的雜質分離出來以此提高其純度。主要包括化學提純、物理提純方法。其中射頻等離子體球化技術作為物理分離法的一種,可較好的應用于高熔點金屬雜質的分離提純;射頻等離子體球化技術是將原料通過等離子體的高溫加熱,使高熔點金屬受熱融化,低熔點雜質氣化燃燒,熔融后的高熔點金屬在表面張力和極高的溫度梯度共同作用下迅速凝固而形成球形粉體,進而與雜質產生分離。射頻等離子體球化技術在分離提純的同時還可將原料由不規則形狀轉化為球形度高、流動性好的高品質球形粉末,所以逐漸成為高熔點金屬、陶瓷、復合材料分離提純的方法之一。
現有技術中,射頻等離子分離提純過程中需要大功率的電流電離惰性氬氣,提高環境溫度,氬氣將待分離提純的粉末狀原料帶入等離子發生器中,在高溫加熱環境中完成高溫材料與低溫雜質的分離,高溫材料熔融后經過冷卻室溫度梯度作用、表面張力作用形成圓形顆粒聚集在粉料收集罐中。上述射頻等離子分離提純技術所需電量大、所需氬氣量大,分離提純成本居高不下。
下面提出以氫儲能燃料電池為動力的射頻等離子分離提純方法及系統,解決分離提純的高成本問題。
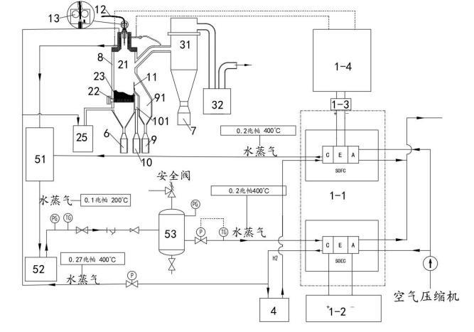
以氫儲能燃料電池為動力的射頻等離子分離提純系統,包括:供電模塊1、等離子噴射模塊2、分離過濾模塊3、儲氫模塊4、蓄熱模塊5、粗粉收集罐6、細粉收集罐7、冷卻模塊8,如圖1所示,所述供電模塊1與所述等離子噴射模塊2連接,所述等離子噴射模塊2的下端出口與所述粗粉收集罐6固定連接,所述分離過濾模塊3中分離過濾器的下端出口與所述細粉收集罐7固定連接,所述分離過濾模塊3與所述等離子噴射模塊2連接,所述儲氫模塊4與所述供電模塊1、等離子噴射模塊2連接,所述冷卻模塊8用于所述等離子噴射模塊2、分離過濾模塊3、粗粉收集罐6、細粉收集罐7的冷卻,所述蓄熱模塊5與所述供電模塊1、冷卻模塊8分別連接。
具體的,如圖2所示:
所述供電模塊1包括SOFC-SOEC電池1-1、工業用電單元1-2、逆變器1-3、高頻感應電源1-4,所述工業用電單元1-2分別與所述SOFC-SOEC電池1-1中的SOEC電解池、所述等離子噴射模塊2連接,所述儲氫模塊4分別與所述SOEC電解池、SOFC燃料電池、等離子噴射模塊2連接,將SOEC電解池電解氫收集存儲的氫氣用于SOFC燃料電池使用、為等離子噴射模塊2中等離子噴射器供應電離氣體(氫氣);所述SOFC燃料電池、SOEC電解池均與所述蓄熱模塊5連接。
所述分離過濾模塊3包括分離過濾器31、真空系統32,所述分離過濾器31與所述等離子噴射模塊2連接,所述真空系統32與所述分離過濾器31連接。通過真空系統32形成負壓,將所述等離子噴射模塊2中經高溫氣化的雜質成分抽入分離過濾器31中,并經過冷卻模塊8的冷卻作用、表面張力作用形成粒徑度較小的顆粒落入所述細粉收集罐7中,完成雜質成分的分離。
所述蓄熱模塊5包括汽水混合加熱器51、蒸汽發生器52、穩壓罐53,所述冷卻模塊8、SOFC燃料電池均與所述汽水混合加熱器51的進口端連接,所述汽水混合加熱器51的出口端與所述蒸汽發生器52的進口端連接,所述蒸汽發生器52的出口端與所述穩壓罐53的進口端連接,所述穩壓罐53的出口端與所述SOEC電解池連接,為SOEC電解池水解氫提供穩定的、潔凈的水源。
所述供電模塊1中的SOFC燃料電池產生的水蒸氣(0.2Mpa,400℃)進入所述汽水混合加熱器51中,所述等離子噴射模塊2、分離過濾模塊3、粗粉收集罐6、細粉收集罐7與冷卻模塊8換熱后的水(當冷卻介質為水時)也進入所述汽水混合加熱器51中,通過所述汽水混合加熱器51的作用將其轉化為水蒸氣并傳輸到所述蒸汽發生器52中,所述蒸汽發生器52將水蒸氣以(0.2Mpa,400℃)的狀態傳輸到穩壓罐53中,通過穩壓罐53穩壓并去除水蒸氣中夾雜的水滴后,高溫的水蒸氣進入SOEC電解池中參與電解制氫,并通過儲氫模塊4將制備的氫氣存儲備用。該過程將分離提純過程中供電模塊1中燃料電池燃燒放電產生的高溫水蒸氣與冷卻換熱的熱量加以回收利用,為SOEC電解池提供熱量,避免或減少外部能量的輸入,降低成本。
關于降低表面張力,推薦:
芬蘭Kibron EZ-Pi Plus便攜式動態表面張力儀采用du Noüy和Wilhemly技術,能夠精確、快速地測量靜態表面張力和動態表面張力,可升級測量兩相之間靜態界面張力。





